




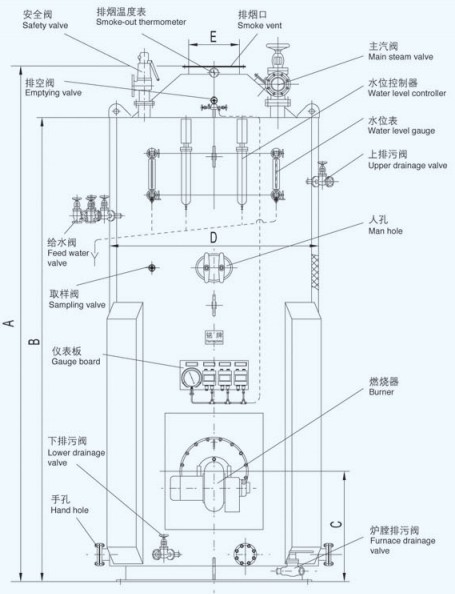
LSK-series vertical oil-fired boiler with pin-tube has little cubage, simple and firm structure, small installed area and easy to test and repair, so that it is rightly available to be the assisted boiler installed on different ships.
The pin tube being assembled inside the smoke tube separately, it consists of closed-pitched columnar steel pins which are welded on the outside surface of a steel tube. The boiler furnace is a full water cooling furnace consisting of a cylindrical furnace and upper, lower end which increases heat transfer efficiently.
The convection-heating surface of boiler consists of smoke tubes and pin tubes. The high temperature smoke from furnace enters into smoke tubes, flushing the internal surface of smoke tubes and the pin tubes at the same time, forming a high efficient convection-heat exchange tube group.
The operation is adjusted automatically based on steam pressure.




















